مبدل حرارتی پوسته و لوله (شل اند تیوب) چیست؟

یکی از بهترین تجهیزات کاربردی برای انتقال حرارت غیرمستقیم بین سیالات، مبدل حرارتی پوسته و لوله (Shell and tube) است. در صنعت به این نوع مبدل‌ها، مبدل حرارتی لوله‌ ای هم گفته می‌شود. مبدل حرارتی پوسته و لوله یا شل اند تیوب (Shell and Tube) برای اولین بار در سال ۱۹۷۰ میلادی جهت استفاده در صنایع هسته ای توسط چارلز بوردمن و جان گرمر (Charles E. Boardman and John H. Germer) طراحی و ساخته شدند. مبدل های حرارتی شل و تیوب جهت تبادل حرارت سدیم به عنوان یک سیال خنک کننده برای پلوتونیوم در راکتور فلزات مایع مورد استفاده قرار گرفت.

به زبان ساده، مبدل حرارتی پوسته و لوله، یکی از انواع مبدل حرارتی (heat Exchanger) به شمار می‌رود که از یک پوسته (shell) به شکل استوانه‌ای و تعدادی لوله موازی با هم (tube) تشکیل شده است. کاربرد اصلی این وسیله، انتقال حرارت بین سیالات است؛ به این صورت که سیال انتقال‌دهنده حرارت (داغ یا سرد) وارد پوسته شده و به صورت غیرمستقیم، سیال داخل لوله‌ها را گرم یا سرد می‌کند. این انتقال حرارت تا جایی ادامه پیدا می‌کند که هر دو سیال به دمای مطلوب برسند. در نهایت، سیال داخل لوله‌ها از مسیر خروجی به قسمت بعدی سیکل موردنظر هدایت می‌شود.

مبدل حرارتی پوسته و لوله (Shell & Tube) یکی از رایج‌ترین تجهیزات تبادل حرارت در صنایع مختلف است. این مبدل با عبور دو سیال از مسیرهای مجزا، انتقال حرارت را با راندمان بالا و ایمنی مناسب انجام می‌دهد.

مشخصات مبدل حرارتی پوسته و لوله

همانطور که می دانید مبدل پوسته و لوله (Shell and Tube) به دلیل انطباق پذیری و انعطافی که دارند یکی از محبوب ترین انواع مبدل های حرارتی می باشند. در این نوع مبدل دو سیال با دماهای مختلف وجود دارند که یکی از آن ها وارد پوسته یا شل می شود و دیگری به درون لوله ها هدایت می شود. گرما از یک سیال به سیال دیگر از طریق دیواره لوله ها منتقل شده و حرارت از این طریق دو سیال مبادله می شود.

مبدل های حرارتی شل و تیوب به شکل گسترده ای در تهویه و صنایع جهت گرم و سرد کردن سیال ها کاربرد دارند. این نوع مبدل ها در صنایع مختلفی از جمله : برودتی، شیمیایی، انرژی، نیروگاهی، پتروشیمی، هسته ای و بسیاری از صنایع دیگر به طور وسیعی مورد استفاده قرار می گیرند. اجزای تشکیل دهنده مبدل های حرارتی پوسته و لوله همانطور که از اسم آن ها مشخص است شامل یک پوسته (لوله با سایز بزرگتر) می باشد که در داخل آن باندل لوله های با سایز کوچکتر قرار می گیرند. لوله های مورد استفاده در مبدل ها می توانند از جنس های کربن استیل، استنلس استیل ۳۰۴، استنلس استیل ۳۱۶، مس، نیکل و آلومینیوم باشند.

انواع مبدل حرارتی

مبدل‌های حرارتی در انواع مختلفی طراحی و تولید می‌شوند تا پاسخگوی نیازهای متنوع صنعتی در زمینه تبادل حرارت بین دو یا چند سیال باشند. از رایج‌ترین انواع مبدل حرارتی می‌توان به موارد ذیل اشاره کرد. 

  • مبدل حرارتی پوسته و لوله
  •  مبدل حرارتی صفحه‌ای
  • مبدل حرارتی لوله‌ای مارپیچ (کویل)
  •  مبدل حرارتی هوا خنک (ایر کولر)
  • مبدل حرارتی دو لوله‌ای (Double Pipe)

هرکدام از این نوع‌ها ویژگی‌ها، مزایا و محدودیت‌های خاص خود را دارند؛ به‌طور مثال، مبدل پوسته و لوله برای فشار و دمای بالا مناسب است، در حالی که مبدل صفحه‌ای برای کاربردهای با فضای محدود و نیاز به راندمان بالا گزینه بهتری محسوب می‌شود. انتخاب نوع مناسب مبدل حرارتی بستگی به عواملی مانند نوع سیال، میزان دبی، اختلاف دمای مورد نیاز، فشار کاری، و شرایط نصب دارد.

مبدل حرارتی صفحه ای

مبدل‌های حرارتی صفحه‌ ای به‌عنوان یکی از پرکاربردترین تجهیزات انتقال حرارت در صنایع مختلف شناخته می‌شوند. این مبدل‌ها با استفاده از صفحات فلزی نازک و موج‌دار، سطح تماس وسیعی را برای تبادل حرارت بین دو سیال فراهم می‌کنند. از جمله انواع رایج مبدل‌های صفحه ای می‌توان به مبدل‌های صفحه‌ای واشردار (Gasketed)، جوشی (Brazed)، نیمه‌جوشی (Semi-welded)، صفحه و پوسته (Plate and Shell) و بالشی (Pillow Plate) اشاره کرد. هر یک از این انواع، بسته به ویژگی‌های طراحی و ساختاری خود، در کاربردهای خاصی مانند صنایع غذایی، دارویی، تهویه مطبوع و تبرید مورد استفاده قرار می‌گیرند. به‌عنوان مثال، مبدل‌های بالشی به دلیل ساختار موج‌دار و قابلیت تحمل فشار و دمای بالا، در فرآیندهایی مانند تبخیر و چگالش در صنایع شیمیایی و غذایی کاربرد دارند. همچنین، مبدل‌های صفحه‌ای واشردار به‌دلیل قابلیت باز و بسته شدن آسان، برای کاربردهایی که نیاز به تمیزکاری و نگهداری مکرر دارند، مناسب هستند. در انتخاب نوع مناسب مبدل حرارتی صفحه‌ای، عواملی مانند نوع سیال، فشار و دمای کاری، نیاز به تمیزکاری و فضای موجود باید مدنظر قرار گیرند.

مزایا و معایب مبدل حرارتی پوسته و لوله

استفاده از مبدل حرارتی لوله ای، مزایا و معایب خاصی به همراه دارد که در جدول زیر به آنها اشاره می‌کنیم.

مزایا معایب
این مبدل‌ها مقاومت بسیار خوبی در برابر حرارت‌ و همچنین جریان سیالات پرفشار دارند ممکن است به عایق کاری خاصی نیاز داشته باشد که در این صورت باید هزینه این کار را نیز درنظر گرفت.
قیمت این مبدل‌ها مقرون به صرفه است. احتمال بروز نشتی در مواردی وجود دارد.
بازدهی انتقال حرارت در این مبدل‌ها بسیار بالا است. لوله ها پس از مدتی استفاده احتیاج به رسوب زدایی خواهد داشت
قابلیت تعمیر آسان در صورت بروز نشتی

اجزای مبدل حرارتی پوسته و لوله

مبدل های حرارتی پوسته و لوله از لحاظ ساختاری دارای بخش های مختلفی می باشند که بر اساس کاربرد و نوع سیال مورد استفاده در آن ها انتخاب و طراحی می شوند. در ادامه به معرفی اجزای اصلی این نوع مبدل خواهیم پرداخت.

  • پوسته / شل (Shell)

پوسته یا شل مبدل تا سایز ۲۴ اینچ از لوله و برای سایز های بالاتر از ۲۴ اینچ از خمکاری و جوشکاری ورق فلزی ساخته می شود. به دلایل اقتصادی لوله فولادی با درصد کربن پایین، مناسب ترین گزینه برای ساخت پوسته می باشد. البته در شرایطی که رنج دمایی بسیار بالا یا پایین باشد و یا به دلایل مقاومت خوردگی از مواد دیگری نیز برای ساخت پوسته استفاده می شود. استفاده از لوله های تا سایز ۲۴ اینچ باعث کاهش هزینه ساخت و سهولت پروسه تولید می گردد. این موضوع به این دلیل است که مقطع لوله ها عموماً در قیاس با ورق های رول و جوشکاری شده، به شکل ایده آلی دایره ای هستند.

  • هدر ها (Headers)

هدر های دو سر مبدل باید بر اساس نوع کاربرد مبدل انتخاب شوند. بیشتر هدر ها قابلیت باز شدن دارند تا دسترسی به لوله ها ممکن باشد. هدر ها می توانند با فلنج یا جوش به تیوب شیت متصل شوند.

  • لوله ها  (Tubes)

لوله ها می توانند از انواع بدون درز یا درز دار باشند. جنس لوله ها نیز می تواند از انواع کربن استیل، استنلس استیل، تیتانیوم، نیکل کروم، مس، آلومینیوم و … می باشد. همچنین سایز استاندارد لوله ها معمولاً از ۱/۲ ، ۳/۴ ، ۱ و ۱/۲ ۱ اینچ می باشد. ضخامت دیواره لوله ها باید بر اساس فشار و دمای سیال داخل لوله و بیرون لوله، استرس دمایی بین پوسته و لوله و خواص خورندگی سیالات داخل پوسته و لوله تعیین گردد. گاهی اوقات لوله های با سایز بالاتر جهت سهولت در رسوب زدایی و تمیز کردن لوله ها و همچنین دستیابی به افت فشار کمتر مورد استفاده قرار می گیرد. تعداد حداکثری لوله در پوسته باعث ایجاد تلاطم و اغتشاش شده و در نهایت باعث افزایش ضریب انتقال حرارت در مبدل می گردد.

  • تیوب شیت (Tube Sheet)

تیوب شیت از ورق فلزی با سوراخ هایی جهت جایگذاری لوله ها ساخته می شود. لوله ها در سوراخ های تیوب شیت با الگوی ( مثلثی یا مربعی و …) طراحی شده فیکس می شوند. معمولاً جنس تیوب شیت با لوله ها یکسان می باشد. لوله ها باید کاملاً به تیوب شیت متصل شده و آب بندی باشند تا از ترکیب شدن سیال داخل لوله ها با سیال داخل پوسته جلوگیری شود. این اتصال می تواند جوش و یا اکسپند باشد.

  • بفل (Baffles)

بفل ها در مبدل حرارتی پوسته و لوله سه نقش اساسی دارند:

  • نقش یک ساپورت برای لوله ها هنگام ساخت و بهره برداری دارند.
  • فاصله لوله ها را در مقاطع مختلف باندل حفظ کرده و مانع از لرزش لوله ها می شوند.
  • باعث هدایت سیال درون پوسته مطابق الگوی طراحی شده می شوند.

بخشی از بفل بریده می شود تا سیال درون پوسته بتواند در راستای لوله ها جریان یابد که به آن برش بفل (Baffle cut) می گویند. همچنین به فاصله بفل ها از یکدیگر نیز Baffle spacing می گویند. این دو پارامتر تعیین کننده سرعت سیال، افت فشار سیال درون پوسته و میزان انتقال حرارت در مبدل می باشند.

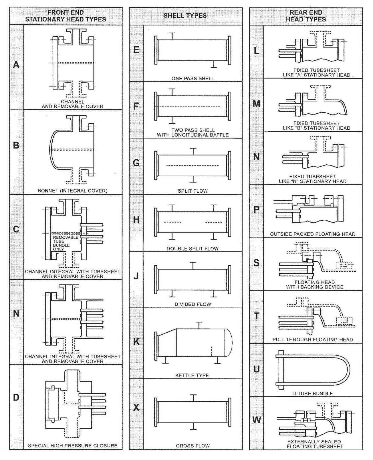
تیپ مبدل های پوسته و لوله یا شل و تیوب (Shell and Tube Heat exchanger Types)

مبدل های حرارتی پوسته و لوله دارای سه بخش اصلی می باشند که بر اساس آن دسته بندی می شوند:

  • ورودی (Front Head End)
  • پوسته (Shell)
  • خروجی (Rear Head End)

در تصویر زیر می توانید مدل های مختلف این سه بخش را مشاهده کنید که از ترکیب این سه بخش تیپ مبدل شل و تیوب بر اساس استاندارد TEMA (Tubular Exchanger Manufacturing Association) تعیین می گردد.

تصویر تیپ مبدل ها را در تصویر می بینید

تیپ بندی مبدل حرارتی پوسته و لوله براساس نوع هدر و پوسته (SHELL)

به عنوان مثال تیپ مبدل شل و تیوب با تیوب شیت ثابت و شل دارای یک پاس می شود BEM
•  مبدل حرارتی پوسته و لوله با تیوب شیت ثابت شامل تیپ های BEM , AEL, NEN, BEL
•  U-Type شامل تیپ های BEU , AEU, CEU, BKU
•  Float-Type شامل تیپ های AES , BES, AEP, BEW

کلاس مبدل های حرارتی پوسته و لوله بر اساس استاندارد TEMA
• TEMA Class R (Refinery Class) که جهت نفت و گاز مورد استفاده قرار می گیرد.
• TEMA Class B (Chemical Class) که جهت سیال های شیمیایی مورد استفاده قرار می گیرد.
• TEMA Class C (General Class) که جهت سیال های عمومی مثل آب مورد استفاده قرار می گیرد.

استانداردهای مبدل حرارتی پوسته و لوله

برای طراحی و ساخت مبدلهای حرارتی پوسته و لوله، باید استانداردهای خاصی رعایت شود تا مبدل موردنظر در بهترین کیفیت و مشخصات به دست مشتریان برسد. از جمله این استانداردها می‌توان به استاندارد TEMA اشاره کرد. این استاندارد توسط انجمن تولیدکنندگان مبدل‌های شل اند تیوب در آمریکا ارائه شده است. استاندارد TEMA، فرایند اصولی ساخت مبدل های حرارتی پوسته و لوله را شرح می‌دهد. براساس TEMA، مبدل‌های حرارتی از نظر ساختار به سه نوع کلاس B،  C و R دسته‌بندی می‌شوند. کلاس B برای فرایندهای شیمیایی، کلاس C مخصوص کاربردهای تجاری و کلاس R نیز برای کاربردهای صنعتی بزرگ و تاسیسات نفتی است.

علاوه بر TEMA، استاندارد ASME نیز بسیار معروف است. این استاندارد توسط انجمن مهندسان مکانیک آمریکا تدوین شده است و بیشتر روی قسمت‌های تحت فشار مبدل تمرکز دارد. با کمک ASME می‌توان متریال مناسب برای مبدل و همچنین تست‌های غیرمخرب موردنیاز را تشخیص داد. برای بررسی استانداردهای رعایت شده در یک مبدل، می‌توانید به کاتالوگ مبدل حرارتی پوسته و لوله مراجعه کنید.

طراحی و ساخت مبدل حرارتی پوسته و لوله یا شل و تیوب

این شرکت به پشتوانه تجربه و دانش فنی نیروهای متخصص خود در زمینه طراحی و ساخت با بهره گیری از نرم افزار های روز دنیا و مطابق با استاندارد های TEMA ، HEI ، API و ASME اقدام به طراحی و تولید مبدل های حرارتی پوسته و لوله می نماید. در مرحله اول مشتریان نیاز خود را مطرح می نمایند و تیم فنی اقدام به طراحی مبدل و برآورد فنی و مالی می کند. پس از تهیه نقشه های اجرایی و گراف های محاسباتی و با تأیید کارفرما تیم تولید ساخت مبدل را آغاز می شود.

مبدل شل اند تیوب چگونه کار می‌کند؟

نحوه کار مبدل حرارتی پوسته و لوله (شل اند تیوب) به این شکل است که دو سیال مختلف، یکی داخل لوله‌ها و دیگری در فضای اطراف لوله‌ها (پوسته) جریان دارند. هدف این است که این دو سیال بدون اینکه با هم مخلوط شوند، حرارت را از یک سیال به دیگری منتقل کنند.

به طور کلی، سیال داغ از یک طرف وارد می‌شود و حرارتش را از طریق دیواره‌های فلزی لوله‌ها به سیال سرد که در طرف دیگر جریان دارد، منتقل می‌کند. دیواره لوله‌ها نقش یک مانع را ایفا می‌کند که اجازه نمی‌دهد دو سیال با هم ترکیب شوند، ولی به آن‌ها اجازه می‌دهد حرارتشان را تبادل کنند.

نحوه شست و شوی مبدل حرارتی پوسته و لوله

شست‌وشوی مبدل حرارتی لوله ای به کمک روش‌های مختلفی انجام می‌شود. هدف از این شستشوها بیشتر برطرف کردن رسوبات داخل لوله‌ها است. معمولا دو روش کلی برای این کار وجود دارد؛ یکی روش مکانیکی و دوم روش شیمیایی.

در روش مکانیکی، مبدل‌ به صورت دستی باز شده و سپس داخل لوله‌ها و پوسته با کمک برس یا جت آب پرفشار شسته و تمیز می‌شود. در مقابل، در روش شیمیایی، از تزریق مواد شیمیایی برای حل کردن رسوبات داخل مبدل پوسته لوله استفاده می‌شود.

قیمت مبدل حرارتی شل اند تیوب

قیمت مبدل بستگی به ظرفیت تبادل حرارت مبدل، جنس لوله ها و پوسته مبدل، نوع و کلاس مبدل و غیره دارد. جهت برآورد دقیق قیمت ابتدا باید ظرفیت و جنس آن را مشخص نمود.  سپس به کمک نرم افزار های طراحی مانند Aspen Bjac یا HTRI باید مشخصات و سایزینگ مبدل انجام می شود. پس از آن با تعیین شدن تعداد و جنس لوله ها و سایر قطعات می توان آن مبدل را قیمت گذاری کرد. جهت برآورد قیمت و خرید مبدل پوسته و لوله می توانید با ما تماس بگیرید تا کارشناسان ما در اسرع وقت طراحی و برآورد قیمت را برای شما انجام دهند.

برودت کار اطلس | خرید مبدل حرارتی پوسته و لوله  

برای خرید مبدل حرارتی پوسته و لوله به صورت اصولی باید به فاکتورهای مختلفی توجه کرد که یکی از مهمترین آنها، کارخانه تولیدکننده است. قبل از خرید، بهتر است اعتبار و سابقه تولیدکننده، استانداردهای رعایت شده و تست‌های صورت گرفته را بررسی کنید. در همین زمینه، شرکت برودت کار اطلس با سابقه بیش از ۴۰ سال در تولید تجهیزات مکانیکال قادر به طراحی و ساخت مبدل های حرارتی پوسته و لوله شامل کندانسور شل و تیوب، اواپراتور شل و تیوب، مبدل مایع-مایع شل و تیوب و غیره در کمترین زمان ممکن و با بالاترین کیفیت و مناسب ترین قیمت می باشد.

کلیه محصولات و تجهیزات تولیدشده مطابق با آخرین استانداردهای روز جهانی هستند و برای طراحی آنها به اصول مهندسی زیر نظر انجمن مهندسان آمریکا توجه شده است. برای خرید انواع مبدل حرارتی پوسته و لوله، فقط کافی است که از طریق راه‌های ارتباطی سایت با کارشناسان ارتباط بگیرید. همچنین کارشناسان برودت کار اطلس به صورت آنلاین برای ارائه هرگونه مشاوره تخصصی رایگان در خدمت شما هستند.

نتیجه گیری

در پایان خوب است تاکید کنیم که استفاده از مبدل حرارتی پوسته و لوله به دلیل مقاومت بالا در برابر فشار و دما، قابلیت تنظیم برای شرایط مختلف کارگاهی و همچنین بازدهی قابل قبول، گزینه‌ای مناسب برای کاربردهای سنگین و صنعتی است. با این حال، نگهداری منظم و شستشوی این نوع مبدل برای جلوگیری از کاهش راندمان، اهمیت بالایی دارد. اگر به دنبال بهینه‌سازی عملکرد سیستم حرارتی خود هستید یا نیاز به مشاوره درباره بهترین نوع مبدل حرارتی دارید، همین حالا با ما تماس بگیرید.

بیشترین و رایج ترین کاربرد مبدل های حرارتی پوسته و لوله در کنترل (افزایش یا کاهش) دمای سیال های مختلف مانند آب، کربن دی اکسید، مبرد ها و سایر سیال ها می باشد. مبدل های پوسته لوله در سیستم های تهویه مطبوع برای کنترل دمای آب در گردش استفاده می شوند. کلاً هر جا که نیاز به کنترل دمای سیال باشد می توان از مبدل حرارتی شل و تیوب استفاده کرد. مبدل های حرارتی پوسته و لوله در صنایعی مانند فرآوری شیمیایی، تولید برق، سیستم های تهویه مطبوع، پالایش نفت، فرآوری مواد غذایی و آشامیدنی و هر کاربردی که نیاز به انتقال حرارت کارآمد بین سیالات دارد، کاربرد گسترده ای پیدا می کند.

مشکلات رایج در این نوع مبدل حرارتی شامل رسوب گذاری یا پوسته پوسته شدن روی سطوح لوله است که می تواند راندمان انتقال حرارت را کاهش داده و باعث بروز خوردگی در لوله ها شود. همچنین می تواند باعث بروز نشتی و اختلاط و ناسازگاری بین سیالات شده که منجر به تخریب مواد می شود. برای جلوگیری از این گونه مشکلات بهتر است جنس لوله ها با مواد سیال داخل مبدل سازگاری کامل داشته و نرخ رسوب گذاری به صورت دقیق توسط طراح محاسبه و تعیین گردد.

برای طراحی یک مبدل شل و تیوب لازم است اطلاعات زیر به طراح ارائه شود:

  • نوع مبدل شل تیوب از نظر عملکرد و تغییرات فاز سیالات
  • نوع سیال گرم شونده
  • نوع سیال گرم کننده
  • دبی هر دو سیال
  • دمای ورود و خروج هر دو سیال

جنس پوسته و لوله بسته به نوع سیال ها و خورندگی آنها و همچنین ضریب انتقال حرارت و قیمت هر جنس انتخاب می شود. مثلاً استنلس استیل ضریب انتقال حرارت کمتری نسبت به فولاد دارد ولی خاصیت ضد زنگ داشته و قیمت آن نیز بالاتر از فولاد است.

بله، با انتخاب جنس مناسب برای لوله‌ها و پوسته (مثل استنلس استیل یا آلیاژهای مقاوم)، مبدل حرارتی می‌تواند برای سیالات خورنده استفاده شود.

طراحی مناسب با توجه به سرعت جریان سیال و قطر لوله‌ها، همچنین تمیزکاری دوره‌ای، می‌تواند از افت فشار زیاد جلوگیری کند.

بله، با تغییر تعداد لوله‌ها یا اضافه کردن مسیرهای جریان، می‌توان ظرفیت انتقال حرارت مبدل را افزایش داد.

رسوب‌گیری روی سطح لوله‌ها، افت فشار و عدم نگهداری منظم می‌تواند راندمان مبدل را کاهش دهد.

مطالب مرتبط

مبدل حرارتی شل و تیوب